Application Note (3)
Data Sheet (1)
Package Information (1)
User Guide (2)
-
UBA2014 evaluation board[UM10395]
-
UM10389[UM10389]
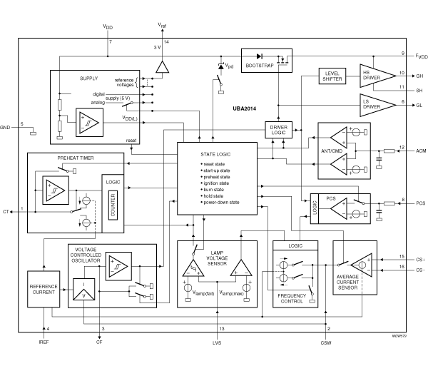
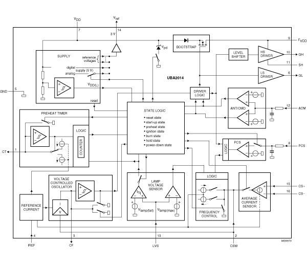
The IC is a monolithic integrated circuit for driving electronically ballasted fluorescent lamps, with mains voltages up to 277 V (RMS) (nominal value). Besides the drive function, the IC also includes the level-shift circuit, the oscillator function, a lamp voltage monitor, a current control function, a timer function and protections.
Quick reference to our documentation types
7 documents
Compact List
Please wait while your secure files are loading.
Receive the full breakdown. See the product footprint and more in the eCad file.
Receive the full breakdown. See the product footprint and more in the eCad file.